格力电器获得发明专利授权:“一种冷库用热力系统及其蒸汽化霜方法和冷库”

小微 2025年07月23日 阅读:46698

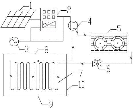
格力电器获得发明专利授权:“一种冷库用热力系统及其蒸汽化霜方法和冷库”
图片来源于网络,如有侵权,请联系删除

证券之星消息,根据天眼查APP数据显示格力电器(000651)新获得一项发明专利授权,专利名为“一种冷库用热力系统及其蒸汽化霜方法和冷库”,专利申请号为CN202211425452.5,授权日为2025年7月22日。

专利摘要:本发明提供了一种冷库用热力系统及其蒸汽化霜方法和冷库。其中,冷库用热力系统包括:制冷系统循环回路和水系统循环回路;制冷系统循环回路设有蒸发器和冷凝器;水系统循环回路设有水箱,水箱与冷凝器构成第一循环回路,与蒸发器构成第二循环回路;第一循环回路利用水箱中的水吸收冷凝器的热量;第二循环水路利用水箱中的水产生蒸汽对蒸发器化霜。本发明在冷库制冷时,利用水箱中的水与冷凝器中的制冷剂发生热交换,从而降低冷凝器的温度,提升换热效果;同时利用冷凝热使水升温,降低水转变为蒸汽的条件;在化霜时,将水箱中的水转变为蒸汽通入蒸发器进行化霜,能化霜均匀,化霜效果好且节能。

格力电器获得发明专利授权:“一种冷库用热力系统及其蒸汽化霜方法和冷库”
图片来源于网络,如有侵权,请联系删除

今年以来格力电器新获得专利授权3725个,较去年同期减少了8.32%。结合公司2024年年报财务数据,2024年公司在研发方面投入了69.04亿元,同比增2.1%。

通过天眼查大数据分析,珠海格力电器股份有限公司共对外投资了101家企业,参与招投标项目27988次;财产线索方面有商标信息8135条,专利信息115189条,著作权信息297条;此外企业还拥有行政许可827个。

数据来源:天眼查APP

以上内容为证券之星据公开信息整理,由AI算法生成(网信算备310104345710301240019号),不构成投资建议。

热门文章
  • 帅丰电器获得实用新型专利授权:“一种防溢出的集油盒”

    帅丰电器获得实用新型专利授权:“一种防溢出的集油盒”
    图片来源于网络,如有侵权,请联系删除证券之星消息,根据天眼查APP数据显示帅丰电器(605336)新获得一项实用新型专利授权,专利名为“一种防溢出的集油盒”,专利申请号为CN202420309334.6,授权日为2024年11月22日。 专利摘要:本实用新型公开了一种防溢出的集油盒,涉及油烟机技术领域。目前,集油盒内油污容易因为不能观察,而出现溢出情况。本实用新型包括集油盒本体,集油盒本体内腔设有隔板,隔板将集油盒本体内腔分为上层及下层,上层内通过圆杆固定连接有防溢浮球阀...
  • 华英农业股东户数环比下降6.49% 今日大涨10.04%

    华英农业股东户数环比下降6.49% 今日大涨10.04%
    图片来源于网络,如有侵权,请联系删除(原标题:华英农业股东户数环比下降6.49% 今日大涨10.04%) 华英农业11月26日在交易所互动平台中披露,截至11月20日公司股东户数为40533户,较上期(11月10日)减少2814户,环比降幅为6.49%。这已是该公司股东户数连续第2期下降。图片来源于网络,如有侵权,请联系删除 证券时报•数据宝统计,截至发稿,华英农业收盘价为2.63元,上涨10.04%,本期筹码集中以来股价累计上涨10.50%。具体到各交易日,5次上涨,7...
  • 网红经济概念涨2.84%,主力资金净流入这些股

    网红经济概念涨2.84%,主力资金净流入这些股
    图片来源于网络,如有侵权,请联系删除(原标题:网红经济概念涨2.84%,主力资金净流入这些股) 截至11月25日收盘,网红经济概念上涨2.84%,位居概念板块涨幅第10,板块内,76股上涨,锦泓集团、跨境通、二六三等涨停,太湖雪、百纳千成、蓝色光标等涨幅居前,分别上涨15.55%、15.01%、8.97%。跌幅居前的有海宁皮城、凯淳股份、青岛金王等,分别下跌10.00%、8.17%、6.72%。图片来源于网络,如有侵权,请联系删除 今日涨跌幅居前的概念板块...
  • 创业板指半日大涨3.83%,大金融、大消费概念股集体爆发!A50直线拉升涨超2%

    创业板指半日大涨3.83%,大金融、大消费概念股集体爆发!A50直线拉升涨超2%
    图片来源于网络,如有侵权,请联系删除11月29日,A股市场早盘集体上涨,其中创业板指领涨,沪深两市半日成交额达9718亿。沪指、深成指、创业板指分别上涨1.59%、2.41%、3.83%。大金融股和大消费股表现尤为活跃,锦龙股份、国盛金控等多股涨停,同花顺创历史新高。富时中国A50指数期货、香港恒生科技指数也大幅上涨。...
  • [路演]巨人网络:围绕“征途”和“球球”两个旗舰IP做长远战略计划

    [路演]巨人网络:围绕“征途”和“球球”两个旗舰IP做长远战略计划
    图片来源于网络,如有侵权,请联系删除(原标题:[路演]巨人网络:围绕“征途”和“球球”两个旗舰IP做长远战略计划) 齐“投”共进,“渝”见未来――重庆辖区2024年投资者网上集体接待日11月28日在全景网举办。巨人网络(002558)董事会秘书孟玮介绍,公司一贯重视成熟产品的稳定经营,不断巩固最核心且擅长的国战MMORPG及多人休闲竞技赛道,通过版本内容推陈出新和运营精细化,提升“征途”以及“球球大作战”两大IP的潜力;公司还围绕“征途”和“球球”两个旗舰IP做长远战略计划...